常州壓力噴霧干燥機
產品型號:
- 發布日期:2017/3/13 0:00:00
壓力噴霧干燥機適用于陶瓷行業、農藥醫藥行業、化工、燃料等特殊物料的離心造粒,粒度分布要求可任意調整至最佳分布曲線值(100目—350目),其主要技術性能、指標均能達到世界先進水平。 【詳細說明】
壓力噴霧干燥機產品概述:噴霧干燥是液體工藝成形和干燥工業中最廣泛應用的工業。最適用于從溶液、乳液、懸浮液和糊狀液體原料中生成粉狀、顆粒狀固體產品。因此,當成品的顆粒大小分布、殘留水份含量、堆積密度和顆粒形狀必須符合精確的標準時,噴霧干燥是一道十分理想的工藝。
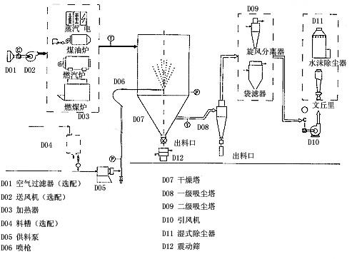
壓力噴霧干燥機工作原理:空氣經過慮和加熱,進入干燥器頂部空氣分配器,熱空氣呈螺旋狀均勻地進入干燥室。料液經塔體頂部的高速離心霧化器,(旋轉)噴霧成極細微的霧狀液珠,與熱空氣并流接觸在極短的時間內可干燥為成品。成品連續地由干燥塔底部和旋風分離器中輸出。 陶瓷行業、農藥醫藥行業、化工、燃料產品特點:
干燥速度快,料液經霧化后表面積大大增加,在熱風氣流中,瞬間就可蒸發95%--98%的水分,完成干燥時時間僅需數秒鐘,特別適用于熱敏性物料的干燥。
離心噴霧造粒干燥機LPG-25具有良好的均勻度、流動性和溶解性,產品純度高,質量好。生產過程簡化,操作控制方便。對于含濕量40-60%(特殊物料可達90%)的液體能一次干燥成粉粒產品,干燥后不需粉碎和篩選,減少生產工序,提高產品純度。對產品粒徑,松密度,水分,在一定范圍內可通過改變操作條件進行調整,控制盒管理都很方便。
工作原理

工藝流程

技術參數
|
型號
項目
|
YPG-25
|
YPG-50
|
YPG-100
|
YPG-150
|
YPG-200
|
YPG-300
|
YPG-500
|
YPG-1000~2000
|
|
|
蒸發量kg/h
|
25
|
50
|
100
|
150
|
200
|
300
|
500
|
該指標按實際情況確定
|
|
|
隔膜泵
|
功率kw
|
0.35
|
4
|
7.5
|
11
|
15
|
22
|
30
|
|
|
壓力Mpa
|
根據物料實驗效果在0.6~5之間調節,一般操作在1~3之間。
|
||||||||
|
塔身直徑mm
|
1300
|
1800
|
2400
|
2600
|
2800
|
3200
|
3800
|
||
|
設備總高mm
|
7800
|
9200
|
11600
|
14000
|
15300
|
17100
|
19000
|
||
|
電加熱Kw
|
75
|
120
|
150
|
溫度低于200度時,具體按實際計算
|
|||||
|
蒸汽+電 Mpa+Kw
|
0.5+54
|
0.6+90
|
0.6+108
|
||||||
|
熱風爐 Kcal/h
|
100000
|
150000
|
200000
|
300000
|
400000
|
600000
|
1000000
|
||







